杭州荣达锅炉容器有限公司 | 树行业领军旗帜,铸荣达卓越品牌。
主页
Home
关于我们
About
企业新闻
News
产品介绍
Products
资质荣誉
Certification
联系我们
Contact
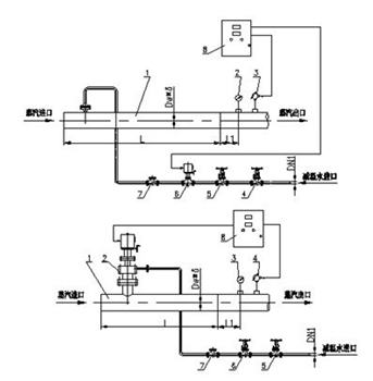
减温装置
锅炉
Boiler
压力容器
Pressure Vessel
减温减压装置
Decompression
减温减压装置
Decompression
减压阀
Decompression Valve
控制柜
Control Unit
减温装置
Temperature
减压装置
Pressure
生产照片
Production Scene
减温装置
减温装置1